ELECTRICAL
46
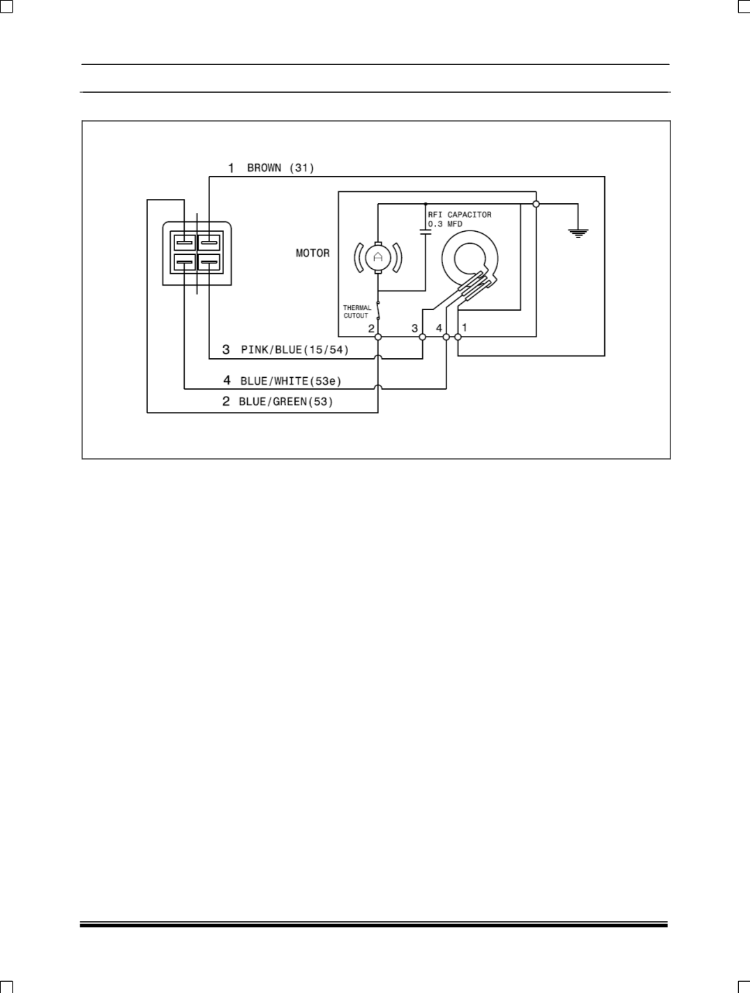
REAR WIPER
CONNECTION DETAILS
1. –VE supply to motor
2. Motor terminal
3. +VE supply parking switch
4. Parking switch
AMP
CONNECTOR HOUSING: HSG (110 SRS 4P)
TERMINAL: TER (110 SRS 4P TAB)
All cables are of 0.85 sq. mm cross section and as per JIS-C-3406




